Mega Management

Article by Zainab BT Kayat, Mohamad Nasir and Bijay Kumar

The challenges of managing interfaces and integration at a complex, world-scale refinery and petrochemicals project

REGULAR readers will be familiar with PETRONAS’ progress in developing and building its RAPID project, a huge new integrated refinery and petrochemical complex in Pengerang, Malaysia.

Forming part of an ambitious, ‘mega project’ called the Pengerang Integrated Complex (PIC) – which in turn forms part of the wider Pengerang Integrated Petroleum Complex (PIPC) – RAPID is due to be completed by early 2019.

The numbers surrounding RAPID are eye-opening: the complex will cover an area of 2,000 ha, and include a crude oil refinery capable of processing 300,000 bbl/d, which in turn will feed a steam cracking complex, and further downstream a butadiene extraction unit, a pygas hydrogenation unit, a benzene extraction unit and an MTBE unit, collectively producing 7.3m t/y of differentiated and speciality chemicals such as  ethylene glycol and high-grade polymers. RAPID will employ around 70,000 workers during peak construction and generate 4,000 regular jobs upon completion.

A project of this size consists of many contract or scope packages which are awarded to multiple contracting parties. Each contractor will be responsible for completing many project interfaces, with each interface requiring exchange of engineering, procurement, construction and commissioning (EPCC) deliverables, and information between contractors responsible for other scope packages.

Successful commissioning and operation of a mega complex like this depends on many factors, including, among others interface management and system integration.

As we cross the halfway point to RAPID’s completion, this article looks to share best practice on managing highly complex projects. We will look at the system integration study in detail and cover other areas throughout.

System integration study

A key part of managing a mega project is managing interfaces and properly integrating all entities and stakeholders. As such, a system integration study is vital to ensure compatible tie-in locations and conditions to link piping and its distribution, with adequate utilities to fully function to the operating scenarios of the facilities that it is connected to.

A system integration study is carried out at the detailed engineering phases. Together with interface management, the study helps identify issues and fixes. It aims to capture all changes which might have been introduced in the design as result of detailed engineering development, unit HAZOP and vendor information.

Why is system integration so important? Mega, highly- integrated complexes such as RAPID can consist of a deep conversion refinery, steam cracker, several petro- chemical units, polymer units, central utilities, storage, and other general facilities. In addition, there are important facilities like power, steam, and nitrogen – which are outsourced – but are strongly integrated and interdependent with project facilities.

It’s important to note the difference between terminology. The terms “interface management” and “system integration” are often confused and misunderstood

Each system in an EPCC package must be properly designed not only within its own contractor’s battery limits but also meeting the needs of interconnected facilities which are in another contractor’s battery limit, in terms of design compatibility, safety and smooth operations.

 

Figure 1: Integration of process/utility unit in EPCC package

Before we look at the various aspects of an integration study, it’s important to note the difference between terminology. The terms “interface management” and “system integration” are often confused and misunderstood. To explain this simply, let’s look at Figure 1 which describes a system which is connected to equipment 1 in unit 1 and equipment 2 in unit 2 and passes through unit 3.

Interface management ensures consistency of engineering design information at physical construction boundaries of two units. For example, information at 1A must be fully consistent with 1B, and information at 2A must be fully consistent with 2B. The information could be visible (eg pipe size), hidden (eg flow), or invisible (eg stresses). However, interface consistency does not ensure that the system will operate smoothly in an integrated manner. 1A is the tie-in point at unit 1. Likewise 1B, 2B and 2A are tie-in points at their respective unit boundary.

Integration analysis, on the other hand, ensures safe operation of the system originating from point 1 in unit 1 and ending at point 2 in unit 2. An integration analysis looks at all aspects of design parameters and details like hydraulics, control scheme, operating conditions needed for isolation, reverse flow etc under all possible operating scenarios, including emergency management.

Preparing for a system integration study

Before carrying out an integration study, we have to identify which systems to include in the study, define and list them, and then classify them.

Which system to include?

Each unit will consist of many process/utility and non-process systems. Most of these will remain within the unit’s battery limit but some systems will cross it and enter another unit. As shown in Table 1, such systems should be included in the study. Systems which remain within their unit battery limit do not need to be included, as they will be fully analysed by the unit’s EPCC package contractor using engineering studies such as HAZOP, IPF, and surge analysis.

Defining and listing the system

A system includes piping assembly, the interconnected equipment (source and terminal), in-line piping items such as valves, check valves, and all control and safety instruments installed on the pipe(s). The integration study will include information on system service, mechanical integrity, safety and control for all equipment in that system. Broadly, there are three types of system – process, utility, and non-process.

  • Process systems – examples include process unit feed from storage (eg crude oil); process unit feed from another process unit (eg ethylene); run-down lines (eg kerosene, diesel, naphtha); process fluid transfer from one process unit to another (eg hydrogen, amine, sour water); acid gas from an amine regeneration unit (ARU) to a sulphur recovery unit (SRU); caustic distribution; a flare network; effluent collection and feed-to-effluent treatment plant (ETP); and alternate disposition of product/byproduct.
  • Utility systems – each utility is one system. A utility systems integration study checks the network sizing to distribute required quantities of the utility, and ensure conditions at the battery limits are to specification. 
  • Non-process systems – examples include electrical power distribution; stormwater drainage; cathodic protection; lightning protection; 3D-model integration; and structures such as pipe-rack supports.
Table 1: Systems to include in an integration study

Classifying systems by complexity

For integration studies, systems are classified as:

  • Simple systems cross one or more unit battery limit, and have one piece of source and terminal equipment with pipes, control elements and safety devices in between.
  • Complex level 1 systems have either several items of source equipment connected to one item of terminal equipment, or several items of terminal equipment connected to one item of source equipment. This includes respective control schemes and safety devices, and one or more line that crosses one or several battery limits, eg a flare network.

  • Complex level 2 systems have multiple items of source equipment and multiple items of terminal equipment with respective control schemes, safety devices and pipes crossing one or more battery limits – eg steam, hydrogen, or fuel gas networks, which are geographically spread out, with a large number of connected equipment and battery limit crossings.

The study process

Ideally, the study would be carried out at the FEED and EPCC phases. However some projects – such as RAPID – do this equally well in just the EPCC, ensuring system integration throughout, right up to commissioning, handover and operations. Key tasks here include developing system integration sketches/drawings; completing the system integration study; implementing system integration study recommendations across EPCC packages; and preparing the system integration study report.

Of course, the study process will use the systems list and complexity levels that have already been prepared.

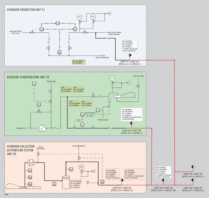
Figure 2: Hydrogen integration schematics

System sketches

A simple drawing is prepared, showing interconnected source and terminal equipment, piping, control instrumentation, safety instrumentation, design parameters, operating parameters, pipe class, and any other relevant information. This sketch must be easy to understand and preferably on one A3 sheet. Streams which are not part of the system but are connected to the system’s source/terminal equipment may not be shown unless they interfere with operation or control, for example such as feed control from compressor spill back. Full visibility and clarity is more important than minor details on this sketch.

The sketch in Figure 2 gives an idea of the level of required details. This typically might include interconnected source and destination equipment and their respective mechanical design conditions; flowrate (normal/max); intermittent flowrate – frequency and duration for each operation; clear indications of location of change in piping spec in terms of pipe rating/class change, metallurgy change, insulation change; critical isolation valves; check valves; safety valves; and any special notes.

System descriptions

Short descriptions should be prepared, highlighting the specific operational requirements under normal operation, emergency, startup, and shutdown modes. These should be brief and easy to understand, as per the format of the system sketches.

Brief details of control schemes and safeguarding systems must be provided, and include critical process parameters such as flow or composition.

Integration study

At the very least, an integration study should consider: assurance of material balance and temperature and pressure  profile for long rundown lines; design conditions and mechanical integrity; safeguarding systems and safety devices; control scheme compatibility for all connected equipment and other systems; operability under all possible operational scenarios; system pre-commissioning; commissioning, including possible phased commissioning; and any other aspect.

The final study captures all changes which might have been introduced in the design as result of detailed engineering development, vendor information, unit HAZOPs (EPCC and vendor), IPF study, and other value engineering exercises

A physical meeting in the form of a desktop audit is conducted along the lines of a HAZOP – ie using key guidewords. The material balance and hydraulic balance should be prepared prior to the meeting. Also needed are relevant pages of the HAZOP report and action items from contractors’ individual HAZOPs for each piece of connected equipment or system and the commissioning schedule and sequence of all units to which the system is connected.

The study is a two-step exercise – a preliminary and a final stage. The preliminary study is carried out at an early stage of EPCC. It aims to identify any changes required in FEED specification which are generally used by EPCC contractors as the starting point of detailed engineering. Early changes are easy to incorporate and have minimum impact on the project. The information available from FEED or early EPCC work is enough for the preliminary study.

The final study then captures all changes which might have been introduced in the design as result of detailed engineering development, vendor information, unit HAZOPs (EPCC and vendor), IPF study and other value engineering exercises

For process or utility systems this final study should be conducted immediately after completing identified HAZOP actions of all connected units. For non-process systems, it happens when construction-grade design drawings are finalised and equipment vendor details are available.

Study reports

The integration studies are conducted by a dedicated engineering resource from the project management team, with involvement of focal staff from each EPCC contractor. The main role involves collating all integration data, flagging up integration inconsistencies and issues, and resolving them with each interface unit and contractor. At the end of the study, independent reports are prepared for each system in the process area (refinery, steam cracker complex, petrochemical units), utilities, tanks, flares, and other infrastructures.

This report is key to assuring design compatibility, functionality and operability – with a mandate to close all identified gaps and actions. This is a project document that is handed over to the construction and startup team. A pre-startup safety review (PSSR) is performed to  confirm close-out of actions raised by the integration study. Typical issues include: a hydrogen network design pressure inconsistency between the refinery and cracker; a change in design pressure due to detailed engineering development affecting other units; and differing relieving loads affecting flare and pressure relief design.

Each system’s report should cover comprehensively all information to support the integration objective. This includes  system sketch and description; reference to relevant engineering drawings; P&IDs specified with revision numbers; material balances; hydraulic balances; an action list with evidence of actions or gaps closed out; and any specific item and critical discussion notes for commissioning, startup and operation phases.

While beyond the scope of this article, in addition to the system integration approach, interface management is another key area of interest which is vital for the success of the project.

While this seems like a huge amount of effort, not carrying out a methodical system integration study on a project of this size and complexity could lead to a few nasty surprises at startup, leading to delays (even on the whole project) and gaps in safety.

In many cases, putting things right after startup could be extremely difficult and significantly penalise the owner, in terms of loss of business. Also, any safety-related incident could lead to injuries or death, damage to property, and ultimately tarnish a company’s reputation.

Mega management 1: Technical issues

FEED basis, project specifications, standards, and design philosophies are the starting point for detailed design. Changes made on any of these key areas after basic design will significantly impact on detailed engineering and procurement, and hence the schedule. Late changes  should be minimised and avoided. Other issues to consider follow.

Standardising practices. Different contractors’ standards will vary according to in-house engineering practices, which leads to varying value engineered propositions. Obtaining a level playing field is difficult and requires unnecessary and detailed assessment to justify its feasibility for acceptance. Examples are prevention of stagnation in potable water supply lines to safety showers and eye washes, by effective circulation.

Lessons learnt by different contractors and owner.  It is really useful to review the lessons learnt from previous projects from both owners’ and contractors’ registers. Examples from our experience include:
i) conducting an integration study at the front end engineering design (FEED) stage will minimise impact at the detailed engineering stage and minimise change;
ii) carrying out HAZOPS of interface piping and instrumentation diagrams (P&IDs) along with system sketches is useful in identifying startup issues  and effects of interdependent  operations; and
iii) it is important to assign responsibility to just one of the contractors to perform the overall project integration study.

Value engineering as a driver. Traditional value engineering methods of cost cutting need to be examined thoroughly in complex projects. While a value proposition may benefit one unit or block, it could, at the same time, penalise downstream units in other EPCC packages with much greater magnitude than the benefit from an upstream unit or vice versa. Examples include limiting a product line size to minimal production, which would limit upstream operations. Or carrying out storage tank rationalisation (looking at removing/reducing them in downstream check tanks would then mean requiring implementation of upstream automated and integrated quality management instruments and certification for the gasoline product.

Standardising technical documents in content and format This is vital. Without it, there could be insufficient information that an upstream or downstream unit may need from the other for proper interface management and compatibility.

Different document management platforms. Every project – mega or small – must use a proper platform, database, protocol, and document management system. While each contractor may have a system of its own, they must all be able to communicate with each other and must be compatible with easy and fast data retrieval. PETRONAS has migrated each contractor’s project document into its own Engineering Data Management system.

Technical assurance. This must be centralised with the owner and overseen by the programme management consultant (PMC). Periodic audits and close-out of action points is also very important. Audits at the early stage of the engineering, say 30% progress, is beneficial so that corrective measures can be easily taken. This should be followed by audit at 50–60% and 90% progress.

Mega management 2: Location and communication

There are several issues based around people management and location which must be considered.

Mismatch of ideas/interpretation of standards. The hierarchy of project specifications or standards must be decided at the start of the project, and followed strictly. This includes local regulations (local government laws and regulations); owner specifications and standards; project specifications prepared during FEED; international standards; and the licensor’s specifications.

There may be several instances of conflict on specifications due to subjective interpretation. Managing conflict here is very important; there should be a clear order of precedence and methodology, and guidelines as well as authority to take the final decision in case of conflict. Typical examples include:

  • a process design may specify a certain design pressure of an LPG tank but falls short of the statutory requirement;
  • use of process safety valves for self-limiting pressure vessels;
  • use of double isolation valves for toxic services like benzene and H2S;
  • ESD valve opening and closing times for licensor or vendor; and
  • piping for an underground system trench filled with sand, or only a covered trench without sandfilling.

Communication and language barriers. Mega projects naturally require a lot of skilled manpower, which can peak at 60,000–100,000 workers from many different countries. Communication problems could lead to lack of trust, misunderstanding, and misinterpretation of technical instructions. A proper approach to address this must be drawn up at the start of the project, and plan for how communications will be conducted between all parties. Individuals must know what information to communicate, how to communicate it, and when to communicate it. Effective communication is even more crucial when project participants are dispersed globally, as is often the case with mega projects. Cultural and language differences increase the need to collaborate to effectively work together. It’s therefore good practice to assign interface management to one EPCC contractor so that a single window concept can be applied to facilitate quick resolution of problems.

Management of change. In any project, whether mega or medium or small, change will always come at different stages. Later-stage changes are more complex and difficult to manage as they always have a cascading effect on schedule rather than on cost. But schedule impact automatically translates into cost impact. Speedy and effective management of change is extremely important. A clear change management strategy with an established protocol must be in place from the beginning of the project. The changes must be appropriately documented, approved and tracked until executed. This not only avoids confusion and mistakes at the execution stage but also leaves a trail of information (history and reasoning) that could prove beneficial at the operation stage.

Umbrella vs silo concepts. In general, for a mega project involving multiple contractors, each one will work on its own and shift responsibility to other contractors or argue that certain tasks are not in their scope of work. This silo attitude is highly undesirable, and always results in delayed decisions and cascading effects. This is best managed through a programme management consultant (PMC), with clear authority given by the owner. There must be periodical intervention by the owner with the PMC, as well as directly with contractors through regular meetings. The owner will sometimes need to intervene, when looking at the bigger, ‘umbrella’ picture for the project. They may decide to give concessions to one contractor and task another – in the interests of the whole project. The owner will best understand the umbrella situation, and so the person ‘holding’ the umbrella must have adequate experience and authority to take decisions which may be unpopular but benefit the project immensely. For example, in a closed drain system, piping can run through a concrete trench with or without sand filling. From the process viewpoint, however, sand filling is a must to mitigate escalation of hydrocarbon leaks. If the EPCC contractor takes approval from the piping aspects alone and implements without sand filling, it doesn’t meet process requirements and creates a big HSE issue.

Mega management 3: General issues

Don’t forget the general issues, which can range from time management, to scheduling, to managing people of different ethnicity/work culture.

Aligning the schedule. Since mega projects are divided into several EPCC packages, it’s very important to align the EPC schedule with achieving project cost, schedule and therefore expected return on investment. Effective schedule alignment can resolve many interface issues for each stage of the project, ie engineering, procurement, construction and commissioning.

Organisation planning. Aligning all contractors and project team members involved in a mega project is critical to ensuring everyone is working towards the same goals, with clear methods to resolve potential conflict. In order to enhance alignment for your interface management and integrity of the overall project, organisation planning must include: clear roles and responsibilities established early in the form of a responsibility and accountability matrix; open and effective communication within the team and with stakeholders; timely and productive team meetings; tracking actions and following them up; resolving conflicts by escalating them to top management, and periodic team building.

Mega management 4: Statutory requirements

Last but not least, in order to get a mega project to operational stage, hundreds of statutory requirements need to be complied with. This must be done by EPCC contractors and where necessary must be facilitated by the owner to have them done in time. Any non-compliance would result in a delayed start of the facilities and constitutes a project delay.

Article By

Zainab BT Kayat

Group Technical Authority, Petronas


Mohamad Nasir

Process Engineering Head, PRPC


Bijay Kumar

Refinery Process Manager, PRPC


Recent Editions

Catch up on the latest news, views and jobs from The Chemical Engineer. Below are the four latest issues. View a wider selection of the archive from within the Magazine section of this site.